大東海無錫泵業有限公司
銷售總部:江蘇無錫新吳區長江路21-1號創源大廈309
生產基地:無錫市東港鎮
銷售熱線:0510-82108358
銷售熱線:0510-82116911
聯系電話:13395114288
QQ: 2634113519


大東海無錫泵業有限公司
銷售總部:江蘇無錫新吳區長江路21-1號創源大廈309
生產基地:無錫市東港鎮
銷售熱線:0510-82108358
銷售熱線:0510-82116911
聯系電話:13395114288
QQ: 2634113519



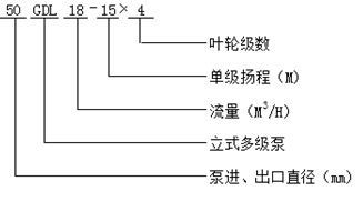
產品名稱:GDL型立式管道多級泵
GDL型立式管道多級泵 ,是大東海泵業(無錫)有限公司根據ISG型立式離心泵及DL型立式多級離心泵的優點而設計的。在結構上采用了立式、分段形式,泵的吸入口與排出口設計在下方成一字形,并采用了先進水力模型。
泵的軸向力采用水力平衡方法解決,殘余軸向力由球軸承承受,因而運轉平穩、低噪音、占地面積小、維修方便。外筒體用不銹鋼制造,外型美觀,特別適合于高層建筑多臺泵并聯使用,以減少單泵機組配套功率,簡化電控設備。
現在市場上GDL型立式管道多級泵生產廠家很多,那GDL型立式多級泵哪家好呢?大東海泵業專業生產的GDL型立式多級泵、變頻無負壓供水設備型號很齊全,歡迎大家前來咨詢、選購。
GDL型立式管道多級泵適用于高低層建筑的住宅、醫院、旅館、百貨大樓、辦公大樓等的消防、生活供水以及空調機組循環、冷卻水輸送等。
| 型號 | 級數 |
流量 m3/h |
揚程 M |
轉速 r/min |
電機功率 kw |
效率 % |
必需汽蝕余量 NPSH |
重量 KG |
| 25GDL2-12 | 3 | 2 | 36 | 2900 | 1.1 | 30 | 2.9 | 58 |
| 25GDL2-12 | 4 | 2 | 48 | 2900 | 1.1 | 30 | 2.9 | 62 |
| 25GDL2-12 | 5 | 2 | 60 | 2900 | 2 | 30 | 2.9 | 68 |
| 25GDL2-12 | 6 | 2 | 72 | 2900 | 2 | 30 | 2.9 | 72 |
| 25GDL2-12 | 7 | 2 | 84 | 2900 | 2 | 30 | 2.9 | 78 |
| 25GDL2-12 | 8 | 2 | 96 | 2900 | 2.2 | 30 | 2.9 | 82 |
| 25GDL2-12 | 9 | 2 | 108 | 2900 | 2 | 30 | 2.9 | 86 |
| 25GDL2-12 | 10 | 2 | 120 | 2900 | 3 | 30 | 2.9 | 98 |
| 25GDL2-12 | 11 | 2 | 132 | 2900 | 3 | 30 | 2.9 | 102 |
| 25GDL2-12 | 12 | 2 | 144 | 2900 | 3 | 30 | 2.9 | |
| 25GDL2-12 | 13 | 2 | 156 | 2900 | 4 | 30 | 2.9 | |
| 25GDL2-12 | 14 | 2 | 168 | 2900 | 4 | 30 | 2.9 | |
| 25GDL2-12 | 15 | 2 | 180 | 2900 | 4 | 30 | 2.9 | |
| 25GDL4-11 | 3 | 4 | 33 | 2900 | 1.1 | 42 | 2.9 | 58 |
| 25GDL4-11 | 4 | 4 | 44 | 2900 | 1.5 | 42 | 2.9 | 65 |
| 25GDL4-11 | 5 | 4 | 55 | 2900 | 2.2 | 42 | 2.9 | 72 |
| 25GDL4-11 | 6 | 4 | 66 | 2900 | 2.2 | 42 | 2.9 | 76 |
| 25GDL4-11 | 7 | 4 | 77 | 2900 | 3 | 42 | 2.9 | 86 |
| 25GDL4-11 | 8 | 4 | 88 | 2900 | 3 | 42 | 2.9 | 90 |
| 25GDL4-11 | 9 | 4 | 99 | 2900 | 3 | 42 | 2.9 | 94 |
| 25GDL4-11 | 10 | 4 | 110 | 2900 | 4 | 42 | 2.9 | 110 |
| 25GDL4-11 | 11 | 4 | 121 | 2900 | 4 | 42 | 2.9 | 114 |
| 25GDL4-11 | 12 | 4 | 132 | 2900 | 4 | 42 | 2.9 | |
| 25GDL4-11 | 13 | 4 | 143 | 2900 | 4 | 42 | 2.9 | |
| 25GDL4-11 | 14 | 4 | 154 | 2900 | 5.5 | 42 | 2.9 | |
| 25GDL4-11 | 15 | 4 | 165 | 2900 | 5.5 | 42 | 2.9 | |
| 40GDL6-12 | 3 | 6 | 36 | 2900 | 1.5 | 52 | 2.9 | 72 |
| 40GDL6-12 | 4 | 6 | 48 | 2900 | 2.2 | 52 | 2.9 | 78 |
| 40GDL6-12 | 5 | 6 | 60 | 2900 | 2.2 | 52 | 2.9 | 82 |
| 40GDL6-12 | 6 | 6 | 72 | 2900 | 3 | 52 | 2.9 | 92 |
| 40GDL6-12 | 7 | 6 | 84 | 2900 | 3 | 52 | 2.9 | 96 |
| 40GDL6-12 | 8 | 6 | 96 | 2900 | 4 | 52 | 2.9 | 112 |
| 40GDL6-12 | 9 | 6 | 108 | 2900 | 4 | 52 | 2.9 | 116 |
| 40GDL6-12 | 10 | 6 | 120 | 2900 | 4 | 52 | 2.9 | 120 |
| 40GDL6-12 | 11 | 6 | 132 | 2900 | 5.5 | 52 | 2.9 | 140 |
| 40GDL6-12 | 12 | 6 | 144 | 2900 | 5.5 | 52 | 2.9 | |
| 40GDL6-12 | 13 | 6 | 156 | 2900 | 7.5 | 52 | 2.9 | |
| 40GDL6-12 | 14 | 6 | 168 | 2900 | 7.5 | 52 | 2.9 | |
| 40GDL6-12 | 15 | 6 | 180 | 2900 | 7.5 | 52 | 2.9 | |
| 50GDL12-15 | 2 | 12 | 30 | 2900 | 2.2 | 57 | 3.5 | 113 |
| 50GDL12-15 | 3 | 12 | 45 | 2900 | 3 | 57 | 3.5 | 129 |
| 50GDL12-15 | 4 | 12 | 60 | 2900 | 4 | 57 | 3.5 | 149 |
| 50GDL12-15 | 5 | 12 | 75 | 2900 | 5.5 | 57 | 3.5 | 181 |
| 50GDL12-15 | 6 | 12 | 90 | 2900 | 5.5 | 57 | 3.5 | 190 |
| 50GDL12-15 | 7 | 12 | 105 | 2900 | 7.5 | 57 | 3.5 | 204 |
| 50GDL12-15 | 8 | 12 | 120 | 2900 | 7.5 | 57 | 3.5 | 212 |
| 50GDL12-15 | 9 | 12 | 135 | 2900 | 11 | 57 | 3.5 | 265 |
| 50GDL12-15 | 10 | 12 | 150 | 2900 | 11 | 57 | 3.5 | 273 |
| 50GDL12-25 | 1 | 12 | 25 | 2900 | 2.2 | 57 | 3.5 | 105 |
| 50GDL12-25 | 2 | 12 | 50 | 2900 | 4 | 57 | 3.5 | 119 |
| 50GDL12-25 | 3 | 12 | 75 | 2900 | 5.5 | 57 | 3.5 | 138 |
| 50GDL12-25 | 4 | 12 | 100 | 2900 | 7.5 | 57 | 3.5 | 157 |
| 50GDL12-25 | 5 | 12 | 125 | 2900 | 11 | 57 | 3.5 | 184 |
| 50GDL12-25 | 6 | 12 | 150 | 2900 | 11 | 57 | 3.5 | 191 |
| 50GDL12-25 | 7 | 12 | 175 | 2900 | 15 | 57 | 3.5 | 210 |
| 50GDL12-25 | 8 | 12 | 200 | 2900 | 15 | 57 | 3.5 | 229 |
| 50GDL18-15 | 2 | 18 | 30 | 2900 | 3 | 63 | 4 | 122 |
| 50GDL18-15 | 3 | 18 | 45 | 2900 | 4 | 63 | 4 | 142 |
| 50GDL18-15 | 4 | 18 | 60 | 2900 | 5.5 | 63 | 4 | 175 |
| 50GDL18-15 | 5 | 18 | 75 | 2900 | 7.5 | 63 | 4 | 189 |
| 50GDL18-15 | 6 | 18 | 90 | 2900 | 7.5 | 63 | 4 | 198 |
| 50GDL18-15 | 7 | 18 | 105 | 2900 | 11 | 63 | 4 | 252 |
| 50GDL18-15 | 8 | 18 | 120 | 2900 | 11 | 63 | 4 | 261 |
| 50GDL18-15 | 9 | 18 | 135 | 2900 | 15 | 63 | 4 | 280 |
| 50GDL18-15 | 10 | 18 | 150 | 2900 | 15 | 63 | 4 | 289 |
| 50GDL18-24 | 1 | 18 | 24 | 2900 | 3 | 63 | 4 | 122 |
| 50GDL18-24 | 2 | 18 | 48 | 2900 | 4 | 63 | 4 | 142 |
| 50GDL18-24 | 3 | 18 | 72 | 2900 | 7.5 | 63 | 4 | 175 |
| 50GDL18-24 | 4 | 18 | 96 | 2900 | 11 | 63 | 4 | 230 |
| 50GDL18-24 | 5 | 18 | 120 | 2900 | 11 | 63 | 4 | 247 |
| 50GDL18-24 | 6 | 18 | 144 | 2900 | 15 | 63 | 4 | 265 |
| 50GDL18-24 | 7 | 18 | 168 | 2900 | 18.5 | 63 | 4 | 274 |
| 50GDL18-24 | 8 | 18 | 192 | 2900 | 22 | 63 | 4 | 301 |
| 65GDL24-12 | 2 | 24 | 24 | 2900 | 3 | 63 | 4 | 122 |
| 65GDL24-12 | 3 | 24 | 36 | 2900 | 4 | 63 | 4 | 142 |
| 65GDL24-12 | 4 | 24 | 48 | 2900 | 5.5 | 63 | 4 | 175 |
| 65GDL24-12 | 5 | 24 | 60 | 2900 | 7.5 | 63 | 4 | 189 |
| 65GDL24-12 | 6 | 24 | 72 | 2900 | 7.5 | 63 | 4 | 252 |
| 65GDL24-12 | 7 | 24 | 84 | 2900 | 11 | 63 | 4 | 261 |
| 65GDL24-12 | 8 | 24 | 96 | 2900 | 11 | 63 | 4 | 280 |
| 65GDL24-12 | 9 | 24 | 108 | 2900 | 15 | 63 | 4 | 289 |
| 65GDL24-12 | 10 | 24 | 120 | 2900 | 15 | 63 | 4 | 298 |
| 65GDL24-12 | 11 | 24 | 132 | 2900 | 15 | 63 | 4 | 317 |
| 65GDL24-12 | 12 | 24 | 144 | 2900 | 18.5 | 63 | 4 | 346 |
| 65GDL24-24 | 1 | 24 | 24 | 2900 | 3 | 63 | 4 | 122 |
| 65GDL24-24 | 2 | 24 | 48 | 2900 | 5.5 | 63 | 4 | 175 |
| 65GDL24-24 | 3 | 24 | 72 | 2900 | 7.5 | 63 | 4 | 189 |
| 65GDL24-24 | 4 | 24 | 96 | 2900 | 11 | 63 | 4 | 262 |
| 65GDL24-24 | 5 | 24 | 120 | 2900 | 15 | 63 | 4 | 317 |
| 65GDL24-24 | 6 | 24 | 144 | 2900 | 18.5 | 63 | 4 | 346 |
| 80GDL36-12 | 2 | 36 | 24 | 2900 | 4 | 71 | 4.2 | 193 |
| 80GDL36-12 | 3 | 36 | 36 | 2900 | 5.5 | 71 | 4.2 | 227 |
| 80GDL36-12 | 4 | 36 | 48 | 2900 | 7.5 | 71 | 4.2 | 244 |
| 80GDL36-12 | 5 | 36 | 60 | 2900 | 11 | 71 | 4.2 | 292 |
| 80GDL36-12 | 6 | 36 | 72 | 2900 | 11 | 71 | 4.2 | 302 |
| 80GDL36-12 | 7 | 36 | 84 | 2900 | 15 | 71 | 4.2 | 322 |
| 80GDL36-12 | 8 | 36 | 96 | 2900 | 15 | 71 | 4.2 | 332 |
| 80GDL36-12 | 9 | 36 | 108 | 2900 | 18.5 | 71 | 4.2 | 365 |
| 80GDL36-12 | 10 | 36 | 120 | 2900 | 18.5 | 71 | 4.2 | 375 |
| 80GDL36-24 | 1 | 36 | 24 | 2900 | 4 | 71 | 4.2 | 193 |
| 80GDL36-24 | 2 | 36 | 48 | 2900 | 7.5 | 71 | 4.2 | 193 |
| 80GDL36-24 | 3 | 36 | 72 | 2900 | 11 | 71 | 4.2 | 227 |
| 80GDL36-24 | 4 | 36 | 96 | 2900 | 15 | 71 | 4.2 | 244 |
| 80GDL36-24 | 5 | 36 | 120 | 2900 | 18.5 | 71 | 4.2 | 292 |
| 80GDL54-14 | 2 | 54 | 28 | 2900 | 7.5 | 73 | 4 | 218 |
| 80GDL54-14 | 3 | 54 | 42 | 2900 | 11 | 73 | 4 | 267 |
| 80GDL54-14 | 4 | 54 | 56 | 2900 | 15 | 73 | 4 | 287 |
| 80GDL54-14 | 5 | 54 | 70 | 2900 | 18.5 | 73 | 4 | 320 |
| 80GDL54-14 | 6 | 54 | 84 | 2900 | 18.5 | 73 | 4 | 330 |
| 80GDL54-14 | 7 | 54 | 98 | 2900 | 22 | 73 | 4 | 373 |
| 80GDL54-14 | 8 | 54 | 112 | 2900 | 30 | 73 | 4 | 400 |
| 80GDL54-14 | 9 | 54 | 126 | 2900 | 30 | 73 | 4 | 421 |
| 80GDL54-14 | 10 | 54 | 140 | 2900 | 37 | 73 | 4 | 432 |
| 80GDL54-28 | 1 | 54 | 28 | 2900 | 7.5 | 73 | 4 | 218 |
| 80GDL54-28 | 2 | 54 | 56 | 2900 | 15 | 73 | 4 | 287 |
| 80GDL54-28 | 3 | 54 | 84 | 2900 | 18.5 | 73 | 4 | 320 |
| 80GDL54-28 | 4 | 54 | 112 | 2900 | 30 | 73 | 4 | 453 |
| 80GDL54-28 | 5 | 54 | 140 | 2900 | 37 | 73 | 4 | 493 |
| 100GDL72-14 | 2 | 72 | 28 | 2900 | 11 | 73 | 4.5 | 276 |
| 100GDL72-14 | 3 | 72 | 42 | 2900 | 15 | 73 | 4.5 | 298 |
| 100GDL72-14 | 4 | 72 | 56 | 2900 | 18.5 | 73 | 4.5 | 336 |
| 100GDL72-14 | 5 | 72 | 70 | 2900 | 22 | 73 | 4.5 | 381 |
| 100GDL72-14 | 6 | 72 | 84 | 2900 | 30 | 73 | 4.5 | 453 |
| 100GDL72-14 | 7 | 72 | 98 | 2900 | 30 | 73 | 4.5 | 466 |
| 100GDL72-14 | 8 | 72 | 112 | 2900 | 37 | 73 | 4.5 | 493 |
| 100GDL72-14 | 9 | 72 | 126 | 2900 | 37 | 73 | 4.5 | 582 |
| 100GDL72-14 | 10 | 72 | 140 | 2900 | 45 | 73 | 4.5 | 595 |
| 100GDL72-28 | 1 | 72 | 28 | 2900 | 11 | 73 | 4.5 | 276 |
| 100GDL72-28 | 2 | 72 | 56 | 2900 | 18.5 | 73 | 4.5 | 336 |
| 100GDL72-28 | 3 | 72 | 84 | 2900 | 30 | 73 | 4.5 | 453 |
| 100GDL72-28 | 4 | 72 | 112 | 2900 | 37 | 73 | 4.5 | 582 |
| 100GDL72-28 | 5 | 72 | 140 | 2900 | 45 | 73 | 4.5 | 595 |
| 100GDL100-30 | 1 | 100 | 30 | 2900 | 18.5 | 73 | 4.5 | 336 |
| 100GDL100-30 | 2 | 100 | 60 | 2900 | 30 | 73 | 4.5 | 453 |
| 100GDL100-30 | 3 | 100 | 90 | 2900 | 37 | 73 | 4.5 | 493 |
| 100GDL100-30 | 4 | 100 | 120 | 2900 | 55 | 73 | 4.5 | 640 |
| 100GDL100-30 | 5 | 100 | 150 | 2900 | 75 | 73 | 4.5 | 840 |
| 100GDL100-30 | 6 | 100 | 180 | 2900 | 75 | 73 | 4.5 | 855 |
| 100GDL100-30 | 7 | 100 | 210 | 2900 | 90 | 73 | 4.5 | 870 |
| 125GDL100-20 | 2 | 108 | 40 | 2900 | 18.5 | 74 | 4.5 | 292 |
| 125GDL100-20 | 3 | 108 | 60 | 2900 | 30 | 74 | 4.5 | 430 |
| 125GDL100-20 | 4 | 108 | 80 | 2900 | 37 | 74 | 4.5 | 463 |
| 125GDL100-20 | 5 | 108 | 100 | 2900 | 45 | 74 | 4.5 | 555 |
| 125GDL100-20 | 6 | 108 | 120 | 2900 | 55 | 74 | 4.5 | 640 |
| 125GDL100-20 | 7 | 108 | 140 | 2900 | 75 | 74 | 4.5 | 840 |
| 125GDL100-20 | 8 | 108 | 160 | 2900 | 75 | 74 | 4.5 | 855 |
| 125GDL100-20 | 9 | 108 | 180 | 2900 | 90 | 74 | 4.5 | 870 |
| 125GDL100-20 | 10 | 108 | 200 | 2900 | 90 | 74 | 4.5 | 955 |
| 125GDL100-30 | 1 | 100 | 30 | 2900 | 18.5 | 74 | 4.5 | 336 |
| 125GDL100-30 | 2 | 100 | 60 | 2900 | 30 | 74 | 4.5 | 453 |
| 125GDL100-30 | 3 | 100 | 90 | 2900 | 37 | 74 | 4.5 | 493 |
| 125GDL100-30 | 4 | 100 | 120 | 2900 | 55 | 74 | 4.5 | 640 |
| 125GDL100-30 | 5 | 100 | 150 | 2900 | 75 | 74 | 4.5 | 840 |
| 125GDL100-30 | 6 | 100 | 180 | 2900 | 75 | 74 | 4.5 | 855 |
| 125GDL100-30 | 7 | 100 | 210 | 2900 | 90 | 74 | 4.5 | 870 |
| 150GDL160-20 | 2 | 160 | 40 | 2900 | 30 | 78 | 4.5 | 422 |
| 150GDL160-20 | 3 | 160 | 60 | 2900 | 37 | 78 | 4.5 | 452 |
| 150GDL160-20 | 4 | 160 | 80 | 2900 | 55 | 78 | 4.5 | 613 |
| 150GDL160-20 | 5 | 160 | 100 | 2900 | 75 | 78 | 4.5 | 820 |
| 150GDL160-20 | 6 | 160 | 120 | 2900 | 75 | 78 | 4.5 | 836 |
| 150GDL160-20 | 7 | 160 | 140 | 2900 | 90 | 78 | 4.5 | 922 |
| 150GDL160-30 | 1 | 160 | 30 | 2900 | 30 | 78 | 4.5 | 422 |
| 150GDL160-30 | 2 | 160 | 60 | 2900 | 37 | 78 | 4.5 | 452 |
| 150GDL160-30 | 3 | 160 | 90 | 2900 | 55 | 78 | 4.5 | 613 |
| 150GDL160-30 | 4 | 160 | 120 | 2900 | 75 | 78 | 4.5 | 820 |
| 150GDL160-30 | 5 | 160 | 150 | 2900 | 90 | 78 | 4.5 | 922 |
| 150GDL160-30 | 6 | 160 | 180 | 2900 | 110 | 78 | 4.5 | 1210 |
| 150GDL160-30 | 7 | 160 | 210 | 2900 | 132 | 78 | 4.5 | 1360 |