大東海無錫泵業有限公司
銷售總部:江蘇無錫新吳區長江路21-1號創源大廈309
生產基地:無錫市東港鎮
銷售熱線:0510-82108358
銷售熱線:0510-82116911
聯系電話:13395114288
QQ: 2634113519


大東海無錫泵業有限公司
銷售總部:江蘇無錫新吳區長江路21-1號創源大廈309
生產基地:無錫市東港鎮
銷售熱線:0510-82108358
銷售熱線:0510-82116911
聯系電話:13395114288
QQ: 2634113519



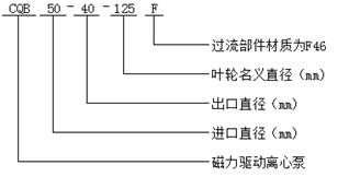
CQB-F型氟塑料磁力泵是本公司近幾年開發的新產品,并引進國外先進技術,采用聚偏二氟乙烯制造,該材料是目前世界上******的耐腐蝕材料,用該材料生產的磁力泵具有使用范圍廣、耐腐蝕性能強、機械強度高、不老化、無毒素分解等優點。
CQB-F型氟塑料磁力泵設計獨特,無需機械軸封也不滲漏,液體過流部件選用氟塑料、陶瓷、氟橡膠等材料泵體外殼用金屬材料固定,故泵體足以承托管道的重量,使用保養極為方便。氟塑料磁力泵基本參數及技術性能符合GB/T7742-95《小型磁力傳動離心泵》標準要求。
現在市場上氟塑料磁力泵生產廠家很多,那氟塑料磁力泵哪家好呢?大東海泵業專業生產的氟塑料磁力泵、液下泵型號|參數很齊全,我們將為您免費提供選型及價格服務。
CQB-F型氟塑料磁力泵可廣泛用于化工、制藥、電鍍、石油、環保、農藥、染料、稀士、冶煉、汽車制造中的酸洗等領域。
| 型 號 | 流量(m3/h) | 揚程(m) | 汽蝕余量(m) | 轉速(r/min) | 軸功率(KW) | 效率(%) | 配帶電機功率(KW) | ||
| 介質密度(g/cm3) | |||||||||
| <1 | <1.3 | <1.84 | |||||||
| CQB15-10-85F | 1.0 1.8 2.2 | 8.5 8 7.0 | - | 2800 | 0.11 0.12 0.12 | 22 33 34 | JW5612 0.12 | JW5622 0.18 | JW6322 0.37 |
| CQB20-15-105F | 1.8 3.0 3.6 | 12.5 12 10.5 | - | 2800 | 0.28 0.30 0.30 | 22 33 34 | JW6322 0.37 | JW6322 0.37 | JW7112 0.55 |
| CQB32-25-125F | 1.9 3.3 3.8 | 20.8 20 19 | - | 2900 | 0.46 0.50 0.52 | 23 35 38 | YYB801-2 0.75 | YYB802-2 1.1 | YYB90S-2 1.5 |
| CQB40-32-115F | 3.8 6.3 7.5 | 16 15 13 | - | 2900 | 0.48 0.57 0.58 | 34 45 46 | YYB801-2 0.75 | YYB802-2 1.1 | YYB90S-2 1.5 |
| CQB40-32-145F | 3.8 6.3 7.5 | 26 25 22.5 | - | 2900 | 0.87 1.02 1.04 | 31 42 44 | YYB90L-2 1.5 | YYB90L-2 1.5 | YYB90L-2 2.2 |
| CQB50-40-125F | 7.5 12.5 15 | 22 20 18.5 | 3.5 3.5 4.0 | 2900 | 1.28 1.45 1.64 | 36 47 46 | YYB90L-2 2.2 | YYB90L-2 2.2 | YYB100L-2 3.0 |
| CQB50-40-125F | 7.5 12.5 15 | 34 32 29 | 3.5 3.5 4.0 | 2900 | 1.98 2.37 2.63 | 35 46 45 | YYB100L-2 3.0 | YYB112M-2 4.0 | YYB132S1-2 5.5 |
| CQB65-50-125F | 15 25 30 | 22 20 18.5 | 4.0 4.0 4.5 | 2900 | 2.09 2.35 2.65 | 43 58 57 | YYB100L-2 3.0 | YYB112M-2 4.0 | YYB132S1-2 5.5 |
| CQB65-50-160F | 15 25 30 | 34 32 29.5 | 4.0 4.0 4.5 | 2900 | 3.08 3.89 4.38 | 45 56 55 | YYB132S1-2 5.5 | YYB132S1-2 5.5 | YYB132S2-2 7.5 |
| CQB80-65-125F | 30 50 60 | 22.5 20 18 | 4.0 4.0 4.5 | 2900 | 3.68 4.13 4.33 | 50 66 68 | YYB132S1-2 5.5 | YYB132S2-2 7.5 | YYB160M1-2 11 |
| CQB100-65-160F | 30 50 60 | 34 32 29 | 4.0 4.0 4.5 | 2900 | 6.04 6.81 7.64 | 46 64 62 | YYB132S2-2 7.5 | YYB160M1-2 11 | YYB160M2-2 15 |
| CQB100-80-125F | 60 100 120 | 23 20 16.5 | 4.0 4.0 4.5 | 2900 | 6.48 7.56 7.59 | 58 72 71 | YYB132S2-2 7.5 | YYB160M1-2 11 | YYB160M2-2 15 |
| CQB100-80-160F | 60 100 120 | 35 32 28 | 4.0 4.0 4.5 | 2900 | 10.21 12.45 13.46 | 56 70 68 | YYB160M2-2 15 | YYB160L-2 18.5 | YYB180M-2 15 |